Retour vers la page Accueil

Le Lockheed CL-400 Suntan

VIII. Premiers moteurs à hydrogène

Page précédente
Page suivante
I. Présentation

II. Introduction

III. Les premiers contrats d'études
IV. Le CL-400
V. La production de l'hydrogène
VI. Réservoirs et systèmes
VII. L'hydrogène carburant
VIII. Premiers moteurs à hydrogène
IX. Le P&W J-57 à hydrogène
X. Le P&W model 304
XI. Les essais du P&W 304
XII. Les usines d'hydrogène
XIII. La fin du CL-400
XIV. L'héritage du CL-400
XV. Bibliographie
 

United Aircraft Corporation * s'est impliqué dans l'hydrogène liquide comme carburant de propulsion en 1955 sur l'initiative du laboratoire de Wright. Agissant sur une directive du siège, le laboratoire lance une étude en janvier 1955 pour d'étudier l'hydrogène comme carburant dans des turboréacteurs. En février, des appels d'offres sont envoyées àUnited Aircraft Corporation et à trois autres constructeurs de moteur. Les propositions sont soumises en mars. United Aircraft Corporation remporte le contrat le 15 juin.

Le contrat n'était pas signé avec la division Pratt & Whitney de la société mais avec le service de recherches dirigé par John Lee. Le contrat prévoyait des analyses exploratoires, de cycle thermodynamique, des analyses de masse avion, et quelques expériences. Un des hommes impliqués était Wesley A. Kuhrt, à qui l'hydrogène n'était pas étranger. A l'age de 13 ans, il fait des expériences avec l'hydrogène dans sa cave en ajoutant du zinc à l'acide chlorhydrique. Il eut soudainement une explosion; des fragments de verre ont été projeté sur son crane, mais il a échappé à des dommages sérieux. L'incident n'a ni refroidi son enthousiasme pour la science ni créé une crainte pour l'hydrogène. 15

La division Pratt & Whitney avait suivi l'intérêt du NACA et de l'US Air Force pour l'hydrogène en 1955 et se tenait également au courant sur les moteurs Rex de Rae . 16 Le projet Suntan a commencé pour la division par un appel d'Appold en janvier 1956; en février, les responsables de la division ont commencé à croire qu'ils gagneraient le contrat pour le moteur. Le 17 février, Perry Pratt, ingénieur en chef, récapitule les connaissances en matière d'hydrogène pour les moteurs à réaction. Il cite cinq compagnies ayant l'expérience du pompage de l'hydrogène et décrit un moteur qui est quelque peu semblable au moteur Rex. ** Pratt & Whitney avait examiné le problème de la production de l'hydrogène et avait conclu que la production en masse de l'hydrogène par liquéfaction était faisable. 17 Pratt & Whitney consulta en Californie diverses personnes bien informées au sujet de l'hydrogène, y compris Kelly Johnson de Lockheed. 

William Sens, un ingénieur de Pratt & Whitney, avait participé au voyage en Californie et s'était renseigné sur les moteurs Rex. Ceci l'avait fortement intéressé, parce que six semaines plus tôt il avait dessiné un moteur à hydrogène après une conversation avec John Chamberlain, un expert en matière de combustion au laboratoire de recherches de United Aircraft Corporation. Chamberlain avait précisé que l'hydrogène était capable de fournir une grande quantité d'énergie dans un cycle thermodynamique.

W. Sens avait envisagé d'employer l'hydrogène pour une turbine qui actionnerait un Fan ou un compresseur de moteur. Après passage par la turbine, l'hydrogène serait injecté et brûlé dans la chambre de combustion du moteur. Juste après le retour de Californie, W. Sens envoi une proposition à Pratt pour développer un moteur à hydrogène capable de répondre aux exigences suivantes:

Altitude

30500 m

Vitesse

Mach 2,5

Poussée

2043 kgp

Consommation de carburant spécifique de poussée

0,076 kg/N . heure

Poids de nacelle

2722-3175 kilogrammes

Diamètre de moteur

155 centimètres

Ces caractéristiques montrent que Sens était averti des exigences de propulsion du CL325-1 préparé par Johnson pour Garrett . 19

W. Sens décrit son moteur proposé avec un cycle dual, avec un principe ressemblant à un ramjet suralimenté:

De l'air est comprimé par un compresseur basse pression et chauffé par la combustion de l'hydrogène. En outre, la chaleur est extraite à partir du jet au moyen d'un échangeur de chaleur après qu'une partie de la combustion de l'hydrogène ait eu lieu. Cette chaleur est employée pour vaporiser et chauffer l'hydrogène utilisé dans le processus de combustion. Dans le cycle secondaire l'hydrogène liquide est comprimé à haute pression à l'aide d'une pompe centrifuge à plusieurs étages. L'hydrogène à haute pression est alors vaporisé et chauffé à une relativement haute température dans l'échangeur de chaleur situé dans le jet d'air. L'hydrogène est alors pressurisé par une turbine à écoulement axial à plusieurs étages à une pression légèrement supérieur à l'air de décharge du compresseur. La sortie de puissance de la turbine est employée pour entrainer le compresseur utilisé dans le cycle. En raison de la grande différence de vitesse entre la turbine à hydrogène et le compresseur d'air, il est nécessaire d'utiliser un réducteur entre les deux composants. 20

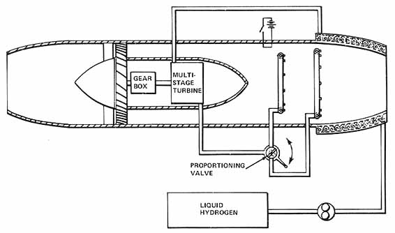
W. Sens n'était pas le seul dans la société à étudier les moteurs à hydrogène. Wesley Kuhrt dans le service de recherche avait travaillé sur le sujet pendant un certain temps, et le 1er mars 1956, il a conçu trois moteurs pour lesquels il a déposé des brevets. 21 Le premier était basé sur un turboréacteur (fig. 37). L'air est comprimé par le compresseur et s'écoule autour de la section centrale vers la section arrière, où de l'hydrogène gazeux est injecté et brûle stoechiométriquement. Les gaz chauds s'échappent par la tuyère et produisent la poussée. La source de puissance pour le compresseur est une turbine actionnée par l'hydrogène chauffé avant la combustion.

L'hydrogène liquide passe dans l'échangeur de chaleur autour de la tuyère où il se gazéifie et est chauffé à haute température. Après passage dans l'échangeur de chaleur, l'hydrogène chaud entraine une turbine à plusieurs étages qui est reliée au compresseur par un réducteur de transmission. Après passage dans la turbine, l'hydrogène est injecté dans le jet d'air du moteur et brûlé. Le moteur de Kuhrt est semblable au Rex III de Rae, tous les deux utilisent un échangeur de chaleur pour chauffer l'hydrogène pour entrainer une turbine, mais le concept de Kuhrt est beaucoup plus simple que le Rex III.

Pour Kuhrt, le début du travail pour le Suntan à United Aircraft Corporation était un appel début 1956 pour une réunion au laboratoire de Wright. Etaient présent Perry Pratt, le Col. Norman Appold, et d'autres. Appold a souligné la nécessité de commencé rapidement un projet d'utilisation de l'hydrogène dans les moteurs d'avion. 22

Pour Richard J. Coar, jeune ingénieur mécanicien brillant et dur au travail qui avait participé au développement du turboréacteur J-75, le programme sur le Suntan a également commencé au début de 1956 où il est affecté au travail sur le moteur à hydrogène. Sa première tâche était l'analyse du moteur et d' apprendre tous ce qu'il pourrait au sujet de l'hydrogène.

Fig. 37. Moteur de Weslev A. Kuhrt : turboréacteur utilisant l'hydrogène liquide comme carburant, précurseur du moteur 304 de Pratt & Whitney. brevet 3 241 311, 22 mars 1966, classé 5 avr. 1957. ( United Technologies Corp)

Après sa visite au Laboratoire cryogénique à Boulder Coar est convaincu que la production de l'hydrogène liquide serait un obstacle important à l'utilisation militaire de l'hydrogène. L'usine était petite et les techniques de laboratoire exigait un personnel fortement habile. En avril, Coar va à Baltimore pour négocier un contrat avec l'Air Force. Les négociations techniques ont été marqué par un long et laborieux processus que Rae, Garrett, et l'Air Force avait connu plus tôt. 23

L'approche initiale de Pratt & Whitney du problème était d'analyser les divers moteurs à hydrogène qui avaient été proposés, en choisir un, et de le développé afin de profiter des intéressantes propriétés de l'hydrogène. Ceci est restée leur approche jusqu'à ce qu'ils se rendent compte que la modification d'un moteur existant fournirait des résultats plus rapides, bien que moins efficace. Ils ont proposé de modifier un J-57 à cette fin et le contrat a été modifié.

* Le nom a changé en United Technologies Corp. en 1975.

** Reaction Motors, Carter Pump, North american, Aerojet, Cambridge Corp.

 

Sources :

Cette série d'article est la traduction par mes soins d'un article plus général (et très intéressant) de la NASA sur l'emploi de l'hydrogène comme carburant :

LIQUID HYDROGEN AS A PROPULSION FUEL,1945-1959

Page précédente

Le Lockheed CL-400 Suntan

Page suivante